• 鼎升电力二维码
  • 电力预防性试验China Electric Industry Ieaders
  • 全国统一服务热线:400-6698-612

DHYB-H氧化锌避雷器特性测试仪使用方法

氧化锌避雷器特性测试仪操作方法

一、氧化锌避雷器特性测试仪接线图

(一)实验室接线图

氧化锌避雷器特性测试仪试验室接线图图2     本方法需配可调交流高压电源,电压信号输入接到试验变压器的测量仪表端,氧化锌避雷器一端接高压,另一端经一保护器接地,与氧化锌避雷器特性测试仪的地和高压电源地在联接在一起。交流电流信号输入端接到避雷器的下端和地。 升压值 ≤ 10KV/1.5 ≥ 35KV/

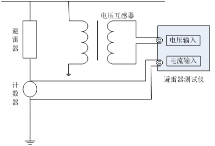
(二)在线接线图(带电测试)

氧化锌避雷器特性测试仪在线接线图(带电测试)图3     在线测量时电压信号输入端接到与被测避雷器位于同相PT的二次测,电流信号输入端接到避雷器的计数器两端,氧化锌避雷器特性测试仪的接地端接至计数器的下端并与地相联。 根据现场的要求参照上述接线方式正确连线

二、氧化锌避雷器特性测试仪的操作

  1.接好联线和仪器电源,打开电源,屏幕上显示如下图4所示:
氧化锌避雷器特性测试仪主菜单 图4 主菜单   2.点击系统设定菜单,出现下图5所示菜单:
氧化锌避雷器特性测试仪系统设定菜单图5 系统设定菜单   在此菜单下,可以设定变比值和补偿角。 数字的输入为:- 1 2 3 4 5 6 7 8 9 0 . 循环. 变比的输入不能有负数, 补偿角的输入只能笫一位数选择负号, 其余的输入为错误
  的输入. 数据中间只能用一个小数点. ↑:循环数字。↓:向右移动位。数字输完按返回即保存。 *注意变比值的正确算法: 试验变压器变比的确定方法:这里的变比应为高
  压绕组与测量仪表绕组的匝数比或电压比。例如交流输出额定电压为50KV的试验变压器,一般测量仪表绕组的额定电压为100V,所以变比为50KV/100V=500。在线变比的确定方
  法:以110KV避雷器为例,其变比为(110KV/ )/(100V/ )=1100。 *输入补偿角的算法: 在补偿角为0时, 先测出A相和C相的角度φ{φA和φC},然后用{φC-φA}/2=补偿角
   φA为正φC为负.
  3.点击数据测量菜单,出现下图6所示菜单:{点击数据测量菜单等计算机采样完成即显示数据,时间大约四十秒。转换菜单时,按键时间要长点等一个采样周期完成。} 氧化锌避雷器特性测试仪数据测试主菜单图6数据测试主菜单 补偿角:已存储的数据可修改补偿角度,但修改值只影响当前显示/打印数据,不能存储。 变比:PT或试验变压器变比,显示试验电压U为输入参考电压Uref与K乘积。由于K并不影响角度或电流量测量,也可以设置为1直接显示U1。应注意当没有U1输入时,不能得到正确的测量结果。已存储的数据可修改电压变比,但修改值只影响当前 显示/打印数据,不能存储。 相位差:基波电流超前基波电压的相位差,其中包含补偿角度。可由角度直接评价MOA性能,有相间干扰时要扣除干扰角度再评价。 氧化锌避雷器特性测试仪数据查询主菜单图7 数据查询主菜单   4.点击数据查询菜单,出现下图7所示菜单: 图7 数据查询主菜单 5. 打印输出 如需打印直接按屏幕提示操作,为了方便用户对测试数据进进行分析、保存,氧化锌避雷器特性测试仪将100组的试验数据进行存储,任由用户选择打印。(测量完毕后,用户根据自己的需要对数据进行储存。)

厂家承诺、客户必读
说明我公司将竭诚为您提供专业的产品及咨询与有效的技术服务,并及时提供工程预约及产品使用疑难解答, 已购买或即将使用本公司产品的客户,遇技术疑难,请致电我们。

我们严格遵守与客户签订的合同的各项条款,严格履行厂家销售服务承诺书,本产品一年质保,终身维修,因使用不当或保修期外的故障产品可凭产品保修卡修理。本公司坚持"用户为是,品质为上"的服务使命,为客户提供优质的产品和满意的服务。

产品服务流程|检定证书| 出厂报告|保修卡|物流包装|产品技术

400-6698-612 全国产品统一服务热线(免费咨询)
027-87875698 / 027-87180938

027-87180938
工作时间(上午8点30分 至 下午17点30分)

产品维修中心|技术咨询|订制产品
  • 客服中心
  • 全国统一服务热线:400-6698-612
  • 销售咨询:027-87875698
  • 技术售后:027-87180938
  • 2239963269 (点击咨询)
Copyright © 2016 CHINA DSEPA | 法律声明 鄂ICP备14004560号
武汉鼎升电力自动化有限责任公司 版权所有 侵权必究